zilspeed
|
| posted on 6/1/09 at 09:19 PM |
|
|
FAO : Minitici - ZX10 ignition wiring....
And anyone else that wishes to contribute.
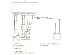
I have wired my ignition exactly as per the following diagram. This is an extract from the Kawasaki workshop manual. This bypasses sidestand and
neutral switches with the black/yellow and green/black wires being tied straight to earth.
The only ambiguity I have is that for the pickup coil I do not have the female half of the plug so have used two appropriately sized Lucar (spade)
connectors so am unsure about the significance of the polarity of the pickup coil or not.
Anyway, that's how I have wired it and it no sparky.
Any input would be much appreciated.
Obviously, I don't think it's my fault and the fact that I have a years old CDI that has lay unused in a garage for years doesn't
give me great confidence.
Would apprciate any gurus casting their eye over this schematic.
Cheers
JF
[Edited on 6/1/09 by zilspeed]
  Rescued attachment ZX10 Ignition.jpg
|
|
|
|
|
zilspeed
|
| posted on 6/1/09 at 10:11 PM |
|
|
I know, it's bad form to reply to your own thread, but.....
What a feckin' walloper I am.
Just been out at the garage for my last trip of the night - thought I would test the crank pickup coil.
Ferreting around the crankcase and I discovered that the lead was going into the......
Alternator.  
What a tube I am (Asking someone scottish what this means).
Worst of all, it's now 10 O'clock at night and I have plugged in the proper pulser coil - no doubt about it.
I'm absolutely desperate to crank it over, but our wee cul de sac is just falling asleep and a bike engine with no exhaust is perhaps a wee bit
noisy........
Feck it.
It'll keep until the morning.
|
|
|
athoirs
|
| posted on 6/1/09 at 10:37 PM |
|
|
Comon John you know you want to do it  
Sooo want to see you racing this year
happy new year!
Andy
|
|
|
zilspeed
|
| posted on 6/1/09 at 10:40 PM |
|
|
Andy
It's twenty to eleven ferfexake.
Tune in tomorrow for another gripping instalment.
P.S. Nobody wants to see me racing more than me. Don't think you'll have anything to worry about right enough...
|
|
|
andyw7de
|
| posted on 6/1/09 at 10:59 PM |
|
|
Zil Racing !!
Nooo
Who will look after the top Hairpin if not the Zil man
  
|
|
|
zilspeed
|
| posted on 6/1/09 at 11:06 PM |
|
|
I'll probably break down round about that point. If I park the car there, I can marshall from then on in.
And might I also remind you that the Zee man has also provided low quality red flag services at other points in the past...
[Edited on 6/1/09 by zilspeed]
|
|
|
andyw7de
|
| posted on 6/1/09 at 11:09 PM |
|
|
If it gets to that corner then breaks down
I'll push you over the line   
|
|
|
zilspeed
|
| posted on 6/1/09 at 11:11 PM |
|
|
quote: Originally posted by andyw7de
If it gets to that corner then breaks down
I'll push you over the line  
Probably wouldn't affect the time that much actually...
|
|
|
andyw7de
|
| posted on 6/1/09 at 11:15 PM |
|
|
quote: Originally posted by zilspeed
Feck it.
It'll keep until the morning.
What time do people get up at the posh end of Cumbernauld?  
|
|
|
zilspeed
|
| posted on 6/1/09 at 11:20 PM |
|
|
Don't know mate, I stay at the cheap end of the posh bit. Or is it the posh end of the cheap bit. The demilitarised bit in the middle if you
like.
Whatever, they should hear some noise tomorrow. Might stick the exhaust manifold on first, just to be neighbourly like..
|
|
|
andyw7de
|
| posted on 6/1/09 at 11:25 PM |
|
|
Hope it goes well mate
Stick some egg boxes on the wall of the garage and give it stick
|
|
|
zilspeed
|
| posted on 6/1/09 at 11:33 PM |
|
|
The shed of Zil better reverberate to the sound of Kawasaki's finest or I'm torching the joint.
|
|
|
Guinness
|
| posted on 7/1/09 at 07:51 AM |
|
|
Well?
It's morning, you woken the neighbours up yet?
Mike
|
|
|
SeaBass
|
| posted on 7/1/09 at 09:35 AM |
|
|
Come on we're all waiting on this one... Just remembered I have seen your little Sylva moving moving up the hill before though...
JC
|
|
|
minitici
|
| posted on 7/1/09 at 11:23 AM |
|
|
Mornin' Zil,
Went to bed early last night (saves heating you know )so just seen your thread.
LOL - not a good idea to mix the alternator wiring with the pick-up.
Anyway, on my engine the yellow pick-up wire goes to the terminal on the top right looking into the CDI with the terminal clips facing upwards.
The other wire goes to the bottom right terminal.
Suspect that it does not matter which is fitted where though.
|
|
|
zilspeed
|
| posted on 7/1/09 at 05:09 PM |
|
|
Holy s41t !!
I'm feckin' deaf !!
Yes, it started.
Bit rough to start with, but the carbs need a good strip down and rebuild and I will need to rehome the spiders which reside therein.
Eventually cleared its throat and ran though.
Good, now to get on with the rest of it.
|
|
|
minitici
|
| posted on 7/1/09 at 07:39 PM |
|
|
I thought you spent last week making an exhaust manifold You might have fitted it - 'cos we are all deaf as well
I take it you saw my 'up-and-over' exhaust on my ZX10
Don't think it will pass scruitineering (outlet above 600mm!)
|
|
|
zilspeed
|
| posted on 7/1/09 at 08:14 PM |
|
|
quote: Originally posted by minitici
I thought you spent last week making an exhaust manifold You might have fitted it - 'cos we are all deaf as well
I take it you saw my 'up-and-over' exhaust on my ZX10
Don't think it will pass scruitineering (outlet above 600mm!)
Well you're the very man to chop it into some sort of sensible shape then.
Anyway - I had Millar of Drumclog on the phone earlier and we agreed that it is always preferable to do the first start with no exhaust. Then things
can only ever get better.....
|
|
|