greggors84
|
| posted on 1/4/04 at 05:21 PM |
|
|
Starter Motor Connections
I have tried to wire up my starter motor, but when i turn the ignition on to the first click, the starter motor whirrs, it seems like the starter
motor is hard wired.
I am using a premier wiring loom, with a 2.0l pinto with original starter, the diagram below shows the connections, the one on the left has a wire
connectiing to the motor.
How should if be wired up?
Thanks
Chris
The Magnificent 7!
|
|
|
|
|
A Badger
|
| posted on 1/4/04 at 06:25 PM |
|
|
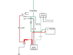
The spare large connector if for a lead directly to the battery. The upper connecter is to your ignition switch (to fire the solenoid). The lower is
potentially there to be used to short out the coil balast resistor during starting.
Have a look at the attached diagram, this is how it is on my Cortina Vintage Pinto.
  Rescued attachment Ignition Circuit.jpg
|
|
|
A Badger
|
| posted on 1/4/04 at 06:25 PM |
|
|
PS I've ignored the connetion from the Solenoid to the Starter motor since this is generally not been disturbed.
|
|
|
JoelP
|
| posted on 1/4/04 at 06:37 PM |
|
|
in the original its a blue or green wire to the solenoid from the ignition. Theres also a branch from this to the module on mine.
try a continuity test from the ignition feed (battery to igniton switch) to the various outputs at different key positions.
|
|
|
Peteff
|
| posted on 1/4/04 at 06:49 PM |
|
|
Do you have the Sierra ignition switch with the black/yellow, black/blue and thick red wire?. The bk/blue is the one to the ignition relay if you have
it or it is connected to a bk/red and is the one to the solenoid. It is only live with the key in the start position. The bk/yellow is live in the aux
position and the red is on permanent I think.
yours, Pete
I went into the RSPCA office the other day. It was so small you could hardly swing a cat in there.
|
|
|
greggors84
|
| posted on 1/4/04 at 11:48 PM |
|
|
So is there no earth connection to the chassis then? Is the block meant to be earthed?
I have a premier wiring loom so there is a black/blue red and black/yellow to the ignition switch, the red and the black/yellow are connected to the
ignition switch and the black yellow so the starter bit. Ill have a go tomorrow just connecting the two wires to the starter.
Also im not sure if i have a ballast resistor, what does it look like?
Sorry i dont have much clue when it come to car electrics.
Thanks
Chris
The Magnificent 7!
|
|
|
David Jenkins
|
| posted on 2/4/04 at 07:48 AM |
|
|
There is almost always a very big wire-braid earth strap between the engine block and the main chassis earth point. This carries the main return
current from the starter and alternator (plus all the engine sensors, etc). Mine is 20mm wide, 3mm thick, attached with large bolts at each end -
non-trivial and essential.
If you don't have one you can unexpectedly fry anything metal that goes between the engine block and the chassis - it isn't unknown for
choke cables to get red-hot and set fire to the car!
rgds,
David
P.S. Haynes do a decent car wiring book!
|
|
|
JoelP
|
| posted on 2/4/04 at 08:17 AM |
|
|
on mine, a 1600 SOHC, i have the following to make it run:
2 wires from battery to solenoid (overkill i know...)
an earth from a gearbox bolt back to the battery.
an earth from near the accelerator cable to the battery.
a 'trigger' from the solenoid to the ignition switch.
the coil, distributor, leads and plugs, as they were in the donor.
the ignition module, again largely untouched, just has a feed from both settings on the key, so it knows when its cranking and when its running.
the live wire from the battery to the ign switch
i havent bothered with the altenator yet.
all that has it running well. Anyone spot anything missed?
|
|
|
Peteff
|
| posted on 2/4/04 at 08:39 AM |
|
|
It should be the bk/blue. Either take it straight to the small connector on the solenoid or connect it through a relay. You can check it with a
continuity tester. It should only pass current when the switch is in the start position. The feeds to the module, so it knows when it's running?
are the 12v cranking feed to give a boost while battery voltage is turning the starter, and to give current when the starter position is disengaged.
yours, Pete
I went into the RSPCA office the other day. It was so small you could hardly swing a cat in there.
|
|
|