lsdweb
|
| posted on 15/5/12 at 08:49 PM |
|
|
Alternator Wiring question
Hi All
I'm looking at the wiring diagram for my Elise, trying to work out how to build the new loom - but I'm struggling to work out the
alternator wiring. The alternator has the main feed, and two other wires, one from the warning lamp and the other from somewhere else! The wiring
diagram refers to another sheet but it's not there!When looking at the wiring diagram, it appears the two wires are joined in the alternator.
Any thoughts?
  Description
|
|
|
|
|
big-vee-twin
|
| posted on 15/5/12 at 09:26 PM |
|
|
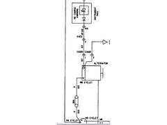
It's usually a switched live via ignition key here's some examples hope it helps
[img]
  Description
[/img]
Duratec Engine is fitted, MS2 Extra V3 is assembled and tested, engine running, car now built. IVA passed 26/02/2016
http://www.triangleltd.com
|
|
|
lsdweb
|
| posted on 15/5/12 at 09:49 PM |
|
|
Thanks big-vee-twin. That's what I thought initially. But the diagram appears to show them joined at/in the alternator. And there's no
sign of any wiring to this on the ignition switch diagram.
I will probably post on one of the Lotus forums although I'll probably get told to ditch the K Series because it's sh*t, and fit an Audi
Turbo motor..... :-)
|
|
|
Tiger Super Six
|
| posted on 16/5/12 at 11:56 AM |
|
|
The switched live is just to give a feed that starts the alternator - as posted above I had the same on the alternator I fitted.
Mark
Tiger Avon
|
|
|