windy
|
| posted on 19/6/16 at 10:03 AM |
|
|
Dipped head lights not working
Hi, I am still struggling with my electrics. I have a 93 Sierra column stalks and have used a CBS module plus a relay for both dipped and high beam
headlights, all lights work fine except for dipped. I have checked my wiring of the relays several times, tried different relays and checked
continuity of wiring to the headlamps, even the bulbs (which are H4).
I have checked through past threads but can not find any information about this problem, its probably staring me in the face but I can't see it,
very frustrating. anyone have any ideas?
|
|
|
|
|
daviep
|
| posted on 19/6/16 at 11:43 AM |
|
|
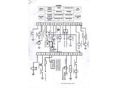
Can you post a copy of the CBS wiring diagram plus whatever you have added.
Cheers
Davie
“A truly great library contains something in it to offend everyone.”
|
|
|
windy
|
| posted on 19/6/16 at 03:06 PM |
|
|
Hi Davie, Thanks for your reply I will post the wiring diagrams as soon as I work out how to do it, Pete
|
|
|
Mash
|
| posted on 19/6/16 at 05:08 PM |
|
|
Sierra stalks? Mine are fubarred :-(
|
|
|
windy
|
| posted on 20/6/16 at 09:49 AM |
|
|
Hi Davie, Have found out how to post images, should be below, I hope. Thanks , Pete.
  Description
  Description
  Description
|
|
|
Smoking Frog
|
| posted on 20/6/16 at 10:47 AM |
|
|
Although I'm not familiar with the CBS module. Remove 56B connector from relay and test for continuity from this to earth with headlight switch
set to dipped. No continuity means a fault somewhere on this circuit.
|
|
|
windy
|
| posted on 20/6/16 at 03:45 PM |
|
|
Thanks Smoking Frog, I checked that its OK, Pete
|
|
|
Smoking Frog
|
| posted on 20/6/16 at 05:39 PM |
|
|
Are both main and dip both on at the same time? Remove 56A connector from the main beam relay and switch the dip on.
|
|
|
daviep
|
| posted on 20/6/16 at 06:02 PM |
|
|
OK certainly what you've posted should be working.
Can you hear the relay switching?
Have you checked your wiring on the H4 bulb?, if the ground is on the wrong terminal only one filament will work.
“A truly great library contains something in it to offend everyone.”
|
|
|
windy
|
| posted on 20/6/16 at 06:03 PM |
|
|
Hi Smoking Frog, just tried that and yes the dipped lights came on. It looks like both dip and high beam are on at the same time, how do I fix that?
Thanks , Pete.
|
|
|
windy
|
| posted on 20/6/16 at 06:19 PM |
|
|
Hi Davie, yes the ground is in the correct position as your drawing, the colours on my plug are different to yours having red for low beam and white
for high but they are in the same position as yours. I can hear a relay switch but am not sure if they are both switching as my hearing is not the
best. But I have swapped relays and the problem remains the same. Thanks , Pete.
|
|
|
Smoking Frog
|
| posted on 20/6/16 at 06:33 PM |
|
|
Remove 56A connector from the main beam relay and switch the dip on. Now move switch to high beam position. Does dipped beam stay on? Should be
off.
Similar test for main beam (replace 56A connector)
Remove 56B connector from the dip beam relay and switch the main beam on. Now move switch to dipped beam position. Does main beam stay on? Should
be off.
|
|
|
windy
|
| posted on 21/6/16 at 10:37 AM |
|
|
Have checked relays as you describe, they both work as they should and I can hear them switching. I think I need to fine tune the description I gave
of the problem. When head lights are turned on to dipped they light up but when turned to full beam there is an hardly perceptible flicker but the
intensity of light looks the same. So it seems that rather than dipped beam is not working its more that high beam seems to on at all times, removing
56b from the dipped relay stops the light from working.
I have just connected an Acewell Digi Dash and the high beam tell tail lights up on dipped as well as full beam, it seems to me although I have no
previous experience of car electrics that this is a Sierra stalks problem or the way I have wired it up, but the side lights, indicators and hazards
all work as they should.
This is really doing my head in, thanks for bearing with me so far I hope with your help I can fix this, Pete.
|
|
|
Smoking Frog
|
| posted on 21/6/16 at 11:46 AM |
|
|
If you relays are working as they should double check wiring to bulb as daviep suggested. Maybe even remove one and wire it up to a battery to
confirm correct connections.
|
|
|
Mash
|
| posted on 22/6/16 at 09:49 AM |
|
|
As I said before, I have some big problems with my Sierra stalks. It sounds as thought the main/dip relays are working, but it's just an
intermittent thing, so they work as the stalk moves forward (or back), but only momentarily. Similar problems with the indicators.
|
|
|
windy
|
| posted on 23/6/16 at 05:11 PM |
|
|
Hi Mash , I think you are right about the Sierra stalks, I have checked the wiring several times it all seems to be as it should. I have even looked
at the headlight bulbs with a welding lens and both filaments are on at all times ie full and low beam. Can you recommend and alternative set of
stalks? Pete.
|
|
|