full_throttle
|
| posted on 28/4/05 at 04:00 PM |
|
|
EEC IV ecu pin outs and power distribution
Hi everyone.
I'm having a spot of bother with a project car. I'm putting the 2.9i 4x4 engine into a fiesta, and I've come to the stage to wire in
the ECU.
Does any one have a wiring diagram of the power distribution, ie what relays are involved in powering up the fuel injection system and also a wiring
diagram for the EEC IV module?
The whole engine and ecu / loom is from a 1988 Sierra XR4x4 2.9EFi with ABS.
I thought this would be the best place to ask for help as it seems a lot of people have a fair amount of experience with this engine/ecu on this
website.
Many thanks in advance,
Dave.
[Edited on 28/4/05 by full_throttle]
|
|
|
|
|
ReMan
|
| posted on 28/4/05 at 10:19 PM |
|
|
quote: Originally posted by full_throttle
I thought this would be the best place to ask for help as it seems a lot of people have a fair amount of experience with this engine/ecu on this
website.
Many thanks in advance,
Dave.
[Edited on 28/4/05 by full_throttle]
I may be wrong but I think the most experience is in taking it out and or chucking away the ecu and ABS
|
|
|
mangogrooveworkshop
|
| posted on 28/4/05 at 10:58 PM |
|
|
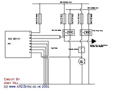
please u2u your email for the rest of the info
Thanks to mad4x4 for this
[Edited on 28-4-05 by mangogrooveworkshop]
  Rescued attachment wirethumb.jpg
|
|
|
full_throttle
|
| posted on 29/4/05 at 07:09 AM |
|
|
Many thanks for that. I tried the u2u feature but it just jumps me to the top of the page!?
I've sent an email to you with my email address.
Regards
Dave.
|
|
|
mad4x4
|
| posted on 4/5/05 at 09:40 PM |
|
|
Have a look at http:\\www.xr2zetec.co.uk
[Edited on 4/505/05 by mad4x4]
[Edited on 4/505/05 by mad4x4]
Scot's do it better in Kilts.
MK INDY's Don't Self Centre Regardless of MK Setting !
|
|
|