Nurburg2006
|
| posted on 12/4/14 at 09:32 AM |
|
|
Fireblade with no spark 919
Hello guys I've still not got a spark on the blade engine, I've not got any power down the pulse side or the tps side got earths but
that's it the ecu has some live and some earths. There is a grey wire which is connected to a clutch diode which goes to the side stand and
earthed I've got power to the coils and that's it, there is no pink wire to the ecu. Any help would be good
|
|
|
|
|
Doctor Derek Doctors
|
| posted on 12/4/14 at 09:44 AM |
|
|
Have you got the coil packs wired up correctly? Do you want me to take a picture of mine and e-mail it to you?
Also are you sure that there isn't a pink wire? It's an immobiliser and needs to be hooked to love with a correct valid resistor.
Designer and Supplier of the T89 Designs - Single Seater Locost. Build you own Single Seater Racecar for ~£5k.
Plans and Drawings available, U2U or e-mail for details.
Available Now: The Sports Racer Add-On pack, Build a full bodied Sports Racer for Trackdays, Sprints and Racing.
www.t89.co.uk
www.racecarwings.co.uk
callan@t89.co.uk
|
NOTE:This user is registered as a LocostBuilders trader and may offer commercial services to other users
|
Nurburg2006
|
| posted on 12/4/14 at 09:47 AM |
|
|
Any help would be good. 12 wires to my ecu
|
|
|
minitici
|
| posted on 12/4/14 at 12:15 PM |
|
|
Assuming you are not using the Honda keyswitch, then most likely you don't have a 100 ohm drop resistor in your VC line to the ICM.
The wire to the ICM should be pink.
  wiring
|
|
|
Nurburg2006
|
| posted on 12/4/14 at 03:20 PM |
|
|
I haven't got a pink wire on my ecu
|
|
|
minitici
|
| posted on 12/4/14 at 03:25 PM |
|
|
quote: Originally posted by Nurburg2006
I haven't got a pink wire on my ecu
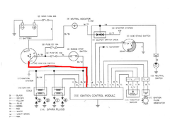
In that case have you looked at all the 12 wires on your ecu and checked if 11 of them concur with the diagram above.
If so the 12th wire is likely to be the 'pink' wire????
|
|
|
Nurburg2006
|
| posted on 12/4/14 at 03:57 PM |
|
|
Could this be the problem the coil wire are bridged with a +supply that's why they have power should there be the resistor in this line?
|
|
|
minitici
|
| posted on 12/4/14 at 04:22 PM |
|
|
quote: Originally posted by Nurburg2006
Could this be the problem the coil wire are bridged with a +supply that's why they have power should there be the resistor in this line?
Coils should have a +12V feed which should be common to the run/stop ignition switch feed (it does not have the resistor fitted as this needs the full
+12V).
|
|
|
IainL
|
| posted on 12/4/14 at 06:13 PM |
|
|
As promised I've uploaded a couple of photo and also left you a couple of U2U's
If all else fails give Andy Bates a call at AB Performance he'll give you loads of advice
Cheers
Iain
|
|
|
IainL
|
| posted on 14/4/14 at 05:48 PM |
|
|
Have you got it sorted yet?
|
|
|
Nurburg2006
|
| posted on 14/4/14 at 06:34 PM |
|
|
Not yet
|
|
|
jossey
|
| posted on 14/4/14 at 06:45 PM |
|
|
have you got any volts to the coils?
Thanks
David Johnson
Building my tiger avon slowly but surely.
|
|
|
Nurburg2006
|
| posted on 14/4/14 at 06:52 PM |
|
|
Yes there is power there
|
|
|
dave_424
|
| posted on 14/4/14 at 06:59 PM |
|
|
So you have power to the coils, but the ecu isn't grounding them to give you your spark. Is the loom the same as it was in the bike or is it
cut/extended etc?
All the ignition cutouts i've seen are clutch switch if you are starting in gear, sidestand switch and tip over sensor. You say that you have
grounded one of the switches, what I would do would be to see if the switch opens or closes the circuit in the run position and then if it closes the
circuit in the run position (more than likely) then connect the two wires running to the switch. You might not be correct in thinking that the wire
has to be earthed, it might have to connect to the other wire with it.
Dave
|
|
|
Nurburg2006
|
| posted on 14/4/14 at 09:10 PM |
|
|
Hay guys had a quick play tonight went back over everything put new terminals on everywhere and hay presto I have a spark and a engine that fired up
cheers for everyone's advice. Cheers     
|
|
|