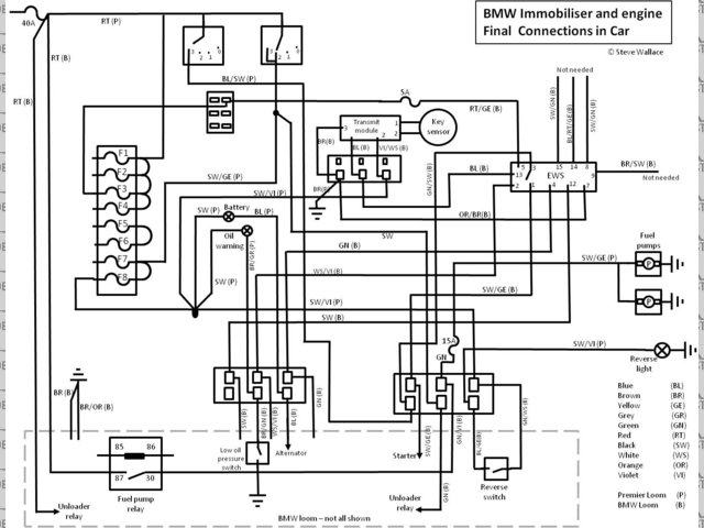
Final wiring of BMW loom

Forum Code:
External link: (Use this on other forums)


Final wiring of BMW loom

BMW engine electrics.jpg
Image code: 96837

dashboard drivers side close up.jpg
Comments:
Please log in to add a comment
Threads linked to this photo:
In thread 'Progress report BMW Viento Electrics' In thread 'Wiring Diagram' In thread 'Anyone running a BMW M3 S50B32 engine?'


go to top






Website design and SEO by Studio Montage

All content © 2001-16 LocostBuilders. Reproduction prohibited
Opinions expressed in public posts are those of the author and do not necessarily represent
the views of other users or any member of the LocostBuilders team.
Running XMB 1.8 Partagium [© 2002 XMB Group] on Apache under CentOS Linux
Founded, built and operated by ChrisW.